新聞中心
News Center
自動調節三相不平衡原因
2021-11-06
三相不平衡是電能質量的一項重要指標,盡管影響電力系統的因素很多,但由于三相云不平衡,其主要原因在于三相云件。
線參數或負載不對稱。
三相負荷的因素并不一定,因此三相電壓和供電電流極容易出現不平衡現象,造成線路損耗。
不但如此,它還會對供電電源點的電機造成不良影響,危害電機的正常運行。
所以,當三相電壓不平衡超出配電網絡可承受范圍時,整個電力系統的安全運行將受到影響。
三相不平衡是電能質量的一項重要指標,盡管影響電力系統的因素很多,但是三相云不平衡多是由于三相云件.線路參數或負載不對稱。
三相負荷的因素并不一定,因此三相電壓和供電電流極容易出現不平衡現象,造成線路損耗。
不但如此,它還會對供電電源點的電機造成不良影響,危害電機的正常運行。
所以,當三相電壓不平衡超出配電網絡可承受范圍時,整個電力系統的安全運行將受到影響。
三相電流不平衡:三相電流的幅度不同,或者它們的相位差不超過120度,或者同時存在。
通常用負序電流或零序對正序電流的比值來表示。
按照電氣專業理論,多相系統可分為兩大類,一是對稱性,二是非對稱性。
電力網三相平衡主要是指三相電壓相量相同,如果按A.B.C的順序排列,它們兩相所組成的角都是2n/3。
三相不平衡是指相量的大小,角不一致。
按照國家標準,三相不平衡主要有:電力系統公共接點的正常電壓不平衡度容許值為2%,短時間不可超過4%。
三相電壓不平衡度可以用來衡量電能質量。
1.斷線故障。
如一相斷線但沒有接地,或者斷路器.隔離開關的一相未接通,電壓互感器熔斷都會導致三相參數不對稱。
在前一電壓等級線路中,一相斷線時,下一電壓等級的電壓表現為三個相電壓均降低,一相較低,另兩相較高但兩者電壓值相近。
本級斷線時,斷線相電壓為零,未斷線相電壓仍為相電壓。
2.諧振導致三相電壓不平衡。
(1)基本頻率共振。
基礎頻率諧振,特點與單相接地相似,即一相電壓下降,另兩相電壓上升,尋找故障原因時找不到故障點,此時可以檢查特殊用戶,如果不是接地原因,可能是諧振造成的。
(2)分頻共振。
此外,還應注意,空投母線切除部分線路或單相接地故障消失時,若出現接地信號,且一相.兩相或三相電壓超過線電壓,伏特計指針打到頭,并同時緩慢移動,或者三相電壓輪流高于線電壓,遇到這種情況,一般都是諧振引起的。
在單相斷線和單相接地時,雖然造成三相電壓的不平衡,但接地后的電壓值不變。
單層接地分為金屬性接地和非金屬接地兩類。
金屬性接地,故障相電壓為零或接近零,非故障相電壓上升1.732倍,并持續恒定;非金屬性接地時,接地相電壓不是零,而是減少一個數值,其他兩相不到1.732倍。
由于工業的快速發展,非線性電力負荷急劇增加,某些負荷不但產生諧波,而且造成供電電壓波動和閃變,甚至造成三相電壓的不平衡。

引起電力負荷不穩定的原因有:房屋二次頻繁發生拆遷、遷入、用電用戶增多;臨時用電和季節性用電量不穩定。
因此,在總量和時間上的不確定和不集中性使電力負荷也不得不隨著實際情況而變化。
許多裝表操作人員對三相負荷平衡的認識還不夠專業,所以在接電時并未注意到三相負荷平衡,只是盲目地、隨意地進行三相接電,這在很大程度上造成三相負荷的不平衡。
第二,國內大部分線路是電力與照明混合,因此采用單相設備時,用電效率會下降,這種差別使配變三相負荷的不平衡狀況進一步加劇。
對于配電網絡的管理,三相負荷分配的管理往往被忽視。
對于配電網的檢測,還沒有對配電變壓器三相負荷進行定期檢測和調整。

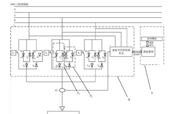
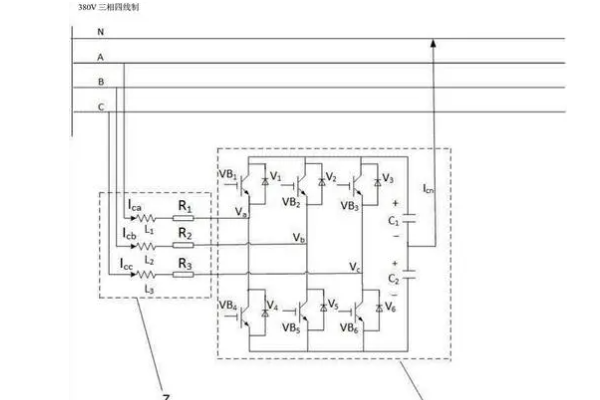
三相不平衡調節
電機在運轉中超負荷運轉,特別是起動時,電機定子的轉子電流增大發熱。
運行時間稍長,很容易出現線圈電流失衡現象。
超負荷主要表現為:
(1)帶、齒輪等傳動機構太緊或太松。
(2)聯軸機零件歪了,異物被傳動機構卡住。
(3)潤滑劑干燥,軸承卡殼,機械生銹(包括電機本身的機械故障)。
(4)電壓太高或太低會增加損耗。
(5)負荷搭配不當,電機額定功率小于實際負荷。
操作者不能定期做好電氣設備的檢查維護工作,是人為造成電機漏電.缺相運行,產生不平衡電流的主要因素。
不適當的運行維護主要是:
(1)操作安裝者將相位.零線接反。
(2)入口與接線盒接觸,漏電。
(3)各連結開關.觸點松脫.氧化等引起的缺相現象。
(4)頻繁啟動,啟動時間太長或太短,導致熔絲斷相。
(5)長時間使用,缺乏維護,使電機老化,局部絕緣退化。